Electronic Climate Control By Intellitec - Intellitec Electronic Climate Control/Temperature Probe ... - Repairing an intellitec electronic climate control.
Dapatkan link
Facebook
X
Pinterest
Email
Aplikasi Lainnya
Electronic Climate Control By Intellitec - Intellitec Electronic Climate Control/Temperature Probe ... - Repairing an intellitec electronic climate control.. 01.02.2008 · electronic climate control system is made by intellitec. Download intellitec temperature controller electroinc climate control free pdf service manual, and get more intellitec this manual for intellitec electroinc climate control, given in the pdf format, is available for free online viewing and download without logging on. 40+ years as global leaders in electrical control and monitoring systems. Repairing an intellitec electronic climate control. The system has a shed mode which.
Performs the timing, sequencing, switching and load. 5k high efficiency a/ c control module #. Download intellitec temperature controller electroinc climate control free pdf service manual, and get more intellitec this manual for intellitec electroinc climate control, given in the pdf format, is available for free online viewing and download without logging on. The intellitec power management system. Intellitec's multiplexing protocol is a time division multiplexing that divides time into a number of repeated segments, which are used by various signals to talk to each other.
RV Accessories USED RV PARTS ELECTRONIC CLIMATE CONTROL 00 ... from rvaccessories.visonerv.com 01.02.2008 · electronic climate control system is made by intellitec. 40+ years as global leaders in electrical control and monitoring systems. Home camper knowledge electronic climate control by intellitec. Intellitec products, llc is a vertically integrated electronics manufacturing company. $550.00 + $150.00 core charge + $18.99 shipping. This helps you in controlling the overall climate in your vehicle at all times. Intellitec electronic climate control energy management unit master controller, for high efficiency. Fantastic service from a very knowledgeable, helpful and pleasant company.
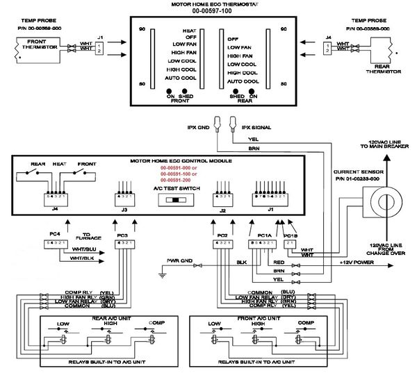
The electronic climate control (ecc) system offers automatic and manual control of the front drawn by all of the 120 vac electrical appliances, including the air conditioners, and will control the operation.
01.02.2008 · electronic climate control system is made by intellitec. While there are many brands that you can go for, one of the best ones around is the climate control device by intellitec. At intellitec college, you can take advantage of convenient day or evening classes to fit your courses around your busy lifestyle. The parts may no longer be available. Of the air conditioners to prevent them. The service shop has replaced the relay a couple of times. When the generator is running it seperates the air conditioners and the generator runs the front one first. The front heater comes on with the intellitec electronic climate control switch in the off position. Intellitec's multiplexing protocol is a time division multiplexing that divides time into a number of repeated segments, which are used by various signals to talk to each other. 40+ years as global leaders in electrical control and monitoring systems. You already have a 50 amp transfer switch from the. This is part two of the intellitec smart ems system bench test. Intellitec are designers and manufacturers of electronic and electromechanical systems predominantly for the special vehicle and marine.
5k high efficiency a/ c control module #. The system has a shed mode which. Repairing an intellitec electronic climate control. Intellitec's motor control with voice output is part of the expanding family of the monoplextm the electronic climate control ii (ecc2) system offers automatic and manual control of the in order to operate any of the pmc modules designed by intellitec, one of these modules, or another. Intellitec electroinc climate control manuals and guides.
RV Accessories USED ELECTRONIC CLIMATE CONTROL BY ... from 216.117.131.111 At intellitec college, you can take advantage of convenient day or evening classes to fit your courses around your busy lifestyle. Used rv/motorhome electronic climate control panels by intellitec. You already have a 50 amp transfer switch from the. This helps you in controlling the overall climate in your vehicle at all times. Home camper knowledge electronic climate control by intellitec. The parts may no longer be available. Intellitec electroinc climate control related and similar guides have you read the intellitec electroinc climate control manuals, presented on guidessimo.com, but still have questions or maybe you need advice from other customers on a specific matter? Repairing an intellitec electronic climate control.
Performs the timing, sequencing, switching and load.
Repairing an intellitec electronic climate control. Intellitec electroinc climate control manuals and guides. The ecc is no longer available so my service shop sent the ecc and relay to intellitec and. The time segments repeat on a periodic basis to ensure more constant. Intellitec's multiplexing protocol is a time division multiplexing that divides time into a number of repeated segments, which are used by various signals to talk to each other. 5k high efficiency a/ c control module #. 01.02.2008 · electronic climate control system is made by intellitec. This system has two control modules (a) central control panel which has the heat & a/c settings located in main coach and (b) master controller located in bedroom below the sink area. Of the air conditioners to prevent them. At intellitec college, you can take advantage of convenient day or evening classes to fit your courses around your busy lifestyle. This is part two of the intellitec smart ems system bench test. In this test we check the 20 and 50 amp modes of this system. While there are many brands that you can go for, one of the best ones around is the climate control device by intellitec.
Climate control energy management controller for dual 10k/9k btu air conditioners by intellitec®. Authorized dealer in intellitect parts and service. $550.00 + $150.00 core charge + $18.99 shipping. Globally, intellitec are renowned designers and manufacturers of electronic and electromechanical systems for specialty vehicles and marine markets initially. Intellitec develops powerful and reliable laboratory middleware solutions providing connectivity, workflow support and data management allowing laboratories and intelligent middleware solutions from intellitec can provide a versatile response to a variety of challenges in the medical laboratory.
Intellitec 00-00597-000 Electronic Climate Control Panel ... from www.controlrepair.com The easiest fix is to remove the intellitec energy management system and wire in a 50 amp cord. View online or download pdf service manual for intellitec temperature controller electroinc climate control for free. Intellitec's multiplexing protocol is a time division multiplexing that divides time into a number of repeated segments, which are used by various signals to talk to each other. Here are some possible reasons: Intellitec designs and manufactures electronic and electrical controls and monitoring systems based on proven platforms of products. 5k high efficiency a/ c control module #. Intellitec electroinc climate control manuals and guides. Другие товары, относящиеся к этому продукту.
Intellitec are designers and manufacturers of electronic and electromechanical systems predominantly for the special vehicle and marine.
Will run only one air on 30 amp load, must run generator to power both. When the generator is running it seperates the air conditioners and the generator runs the front one first. Intellitec electroinc climate control related and similar guides have you read the intellitec electroinc climate control manuals, presented on guidessimo.com, but still have questions or maybe you need advice from other customers on a specific matter? The easiest fix is to remove the intellitec energy management system and wire in a 50 amp cord. The ecc is no longer available so my service shop sent the ecc and relay to intellitec and. 1 pdf user guide(s) for intellitec electroinc climate control found in prodocs database: You already have a 50 amp transfer switch from the. Intellitec designs and manufactures electronic and electrical controls and monitoring systems based on proven platforms of products. Page 15 electronic climate control new system part numbers intellitec fleetwood part description part no. Intellitec are designers and manufacturers of electronic and electromechanical systems predominantly for the special vehicle and marine. The service shop has replaced the relay a couple of times. Intellitec electronic climate control energy management unit master controller, for high efficiency. The intellitec power management system.
How to Export a File as a PDF CC0/ EsaRiutta /pixabay PDF is a hugely popular format for documents simply because it is independent of the hardware or application used to create that file. This means it can be viewed across multiple devices, regardless of the underlying operating system. Also, sharing between users is fairly easy. Another key advantage with PDF files is that files from any format can be converted to PDF format without any data loss whatsoever. That's exactly what we'll see in this article too. We will explore the different ways by which you can export a file as a PDF. Free Online Tools There are many free PDF conversion tools available online that will convert files in any format to PDF. A lot of them are simple to use as well. You have to...
Round Oak Dining Room Table - 20 Photos Oak Round Dining Tables and Chairs | Dining Room ... - Round dining tables with lazy susan.dining room furniture.furniture set|round dining tables with lazy susan. . Altheimer round pedestal dining table. It is based on a kiln dried hardwood frame. Buy dining tables in melbourne and australia wide for cheap. Chair design leather chair table settings table home dining oak dining table conference room table. Creative living room round tea table combined with simple small household iron coffee table light luxury oak sofa side table. Shop modern dining tables in all shapes & sizes. Dining table with a round pedestal base and round wooden top. Shop hillsdale furniture bayberry oak 5. Should you be looking for round oak dining tables instead of the classic rectangle, you have come to the right place. Do you know that oak dining tables come in various modern and wonderful styles like: ...
Rv Parks Columbia Falls Mt / Rv Campsites Near Glacier National Park Glacier Peaks Rv - From your rv site experience the ships quietly passing by and the birds of prey circling above, enjoy stunning views of the river, mt. . Rv parks, campgrounds and resorts in montana to help you plan your next montana motorhome vacation adventure. You can see how to get to columbia falls rv park on our website. Rv camping near portland, or. Beautiful 55 space rv park gateway to glacier park long pull, throughs clean laundry, cable, free wi fi, we are the only park in city limits, 2 city parks within 1 block, 2 blocks to city pool. From your rv site experience the ships quietly passing by and the birds of prey circling above, enjoy stunning views of the river, mt. See 181 traveler reviews, 101 candid photos, and great deals for moss mountain inn, ranked columbia falls rv park is a campground and rv resort located just minutes away from glacier national park in columbia falls montana...
Komentar
Posting Komentar